Proxmox with OpenWrt possibly taking the WAN down continuously?

whc2001

Member
Aug 13, 2021
12
1
8
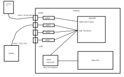
I live in an apartment where Internet is provided through an AP in every room. The AP has 2 ethernet jack bridged with wireless connection. DHCP is used and the IP range is 10.36.2.0/23.

1.png

I wanted to use my Proxmox box as a router to add another layer of NAT so I run OpenWrt inside Proxmox. There are 4 ports in total on my Proxmox box provided by a single Intel i350. I created separate bridge in Proxmox for each interface, and also another one for Proxmox itself with no interface assigned and a static IP:

2.png

The setup seem to work. However, there is one serious problem that renders the entire setup useless:

The Internet would go down at random time, both on Proxmox and my laptop. Each time it lasts about a minute, then recover. After about typically 5 minutes the disconnection happens again and repeat. If I disconnect the Proxmox box from the AP, it recovers permanently.

At this time, since my laptop is connected through the Proxmox box, I decided to try to connect it directly to the AP (which actually defeats the whole purpose of using the Proxmox box since I am no longer inside the LAN of OpenWrt VM, but I just wanted to try):

3.png

And terrible thing still happens: the random disconnection is still going on. When the Proxmox box loses Internet, my laptop (remember that it currently plugs directly into the AP, not Proxmox box anymore) ALSO STILL DISCONNECTS!

This issue actually happened the first time in January. During the time until today, I tried these things:
  • Shutting down all the other VMs, only keep OpenWrt running (NOPE)
  • Adjusting the LAN segment to 192.168.1.0/24 (NOPE)
  • Change NIC emulate mode from VirtIO to E1000 (NOPE)
  • Combining vmbr1-vmbr3 to a single bridge and use that for LAN of OpenWrt (i.e. do the bridge with Proxmox, not OpenWrt) (NOPE)
  • Check the dmesg and syslog in both Proxmox and OpenWrt (ABSOLUTELY NOTHING WHEN THE DISCONNECTION HAPPENS)
  • Stop using Proxmox. Use a USB drive to boot the same OpenWrt image I used as VM directly on the box, and configure the interfaces to corresponding LAN and WAN to the same as in VM (SEEMS LIKE THE PROBLEM IS GONE)
The problem seems to have some association with Proxmox, but I am unable to find any problem point. I still cannot get away that why Proxmox can disrupt the entire NAT provided by the apartment ISP, making other devices to also disconnect. I also considered if the apartment ISP forbids the user to use any type of router and disconnect if detected, but this cannot explain why the problem is gone when I am running OpenWrt directly on that machine without Proxmox. At this point I am desperate and any help is welcomed. If further information is needed just ask me and I'll try my best to provide.
 
Last edited:
Check your openwrt logs when the event occurs. I have a feeling you will see openwrt is killing your wan link.
 
Check your openwrt logs when the event occurs. I have a feeling you will see openwrt is killing your wan link.
I am doubting that, but there is absolutely nothing in the log. I also tried to drop in OPNsense to substitute OpenWrt and the problem persists.
 
Sounds like your network manager is the next one to talk to. And I mean the network manager for the building, not the ISP. You managed to replicate the issue with opnsense inside of proxmox so it's not proxmox or the vms. It sounds more like the AP is managed by a WLC somewhere and has policies in place to prevent the type of situation you are trying to accomplish.
 
Sounds like your network manager is the next one to talk to. And I mean the network manager for the building, not the ISP. You managed to replicate the issue with opnsense inside of proxmox so it's not proxmox or the vms. It sounds more like the AP is managed by a WLC somewhere and has policies in place to prevent the type of situation you are trying to accomplish.
Yes that's what I assume. They did mention that a wireless router is not allowed in their policies, but I am running OpenWrt and OPNsense without any wireless functionality. I still wonder if they are detecting any routing-alike behavior. Currently I am gonna test a physical router (a normal ARM router, not x86) running the same OpenWrt to see if the problem is still there. After that maybe I'll try hooking Proxmox directly to the apartment LAN and running some other operating system without routing function to try.
 
Update: I have already tried hooking to the apartment network with the hardware router and with Debian Live on the machine that was running Proxmox, and no disconnection happened at all. I'll fire up Proxmox and try to run Windows and Debian for a while to see.
 
Update again: I have used the hardware router with multiple client devices for several days and not a single disconnection is happening. I am wondering if the problem is even happening on the hardware side.
 
Final Update: After many attempts I finally gave up and switched to free version of VMWare ESXi. The VMs are all the same. After a week's running there is no problem at all. I still wonder if I screwed up something with Proxmox but I don't think I would take another chance to check out.